Alkalmazás
A ZJC sorozatú turbinaolaj-tisztító gép különösen alkalmas turbina-kenőolaj tisztítására. Ez vonatkozik a hidraulika, hűtőolaj és egyéb kenőanyagok kezelésére is, amelyek nagy mennyiségű vizet, gőzt, szennyeződéseket, iszapot, dielektromos anyagot és kolloidot tartalmaznak.
Hatékonyan és eredményesen kiküszöbölheti őket. A ZJC sorozat a turbinaolaj és egyéb kenések tulajdonságainak javulását eredményezi, és meghosszabbítja a turbinák vagy más kenőrendszerrel rendelkező berendezések karbantartási idejét, és jó állapotban tartja azokat.

Műszaki adatok

Előnyök

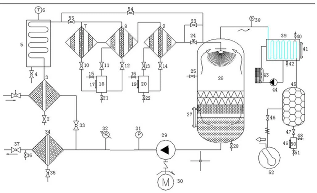
A ZJC sorozatú turbinás olajtisztító gép nemcsak nagy mennyiségű vizet képes elkülöníteni, hanem a víz nyomait is eltávolítja az olajból. Speciálisan készült demulgeáló berendezéssel (vízleválasztóval) felszerelve a zavaros emulgeált olajat nagyon átlátszóvá teszi.
Nagyon hatékonyan tisztítja az olajban lévő anyagokat, például szennyeződéseket, iszapot stb.
Az automatikus visszamosó szűrőrendszer nagy mennyiségű részecskét, a finom szűrőrendszer pedig a finom részecskéket képes eltávolítani.
Magas szintű automatizálás, stabilitás és online működés.
Magas automatizálás, kis méret, könnyű súly, biztonság és megbízhatóság. Az infravörös folyadékszint automatikus vezérlővel felszerelt tisztítógép automatikusan működik és könnyen kezelhető. Programozható logikai vezérlés elérhető.
Folyamatábra:

Opcionális alkatrészek

Termékcsomagolás
Erőteljes fadoboz, az általános szállítási idő 1 5 munkanap, ha a turbinás olajtisztító gép raktáron van a teljes fizetés után. A szállítmányozó cégeknél választhat a saját vagy a miénk közül, Sok éves export tapasztalattal rendelkezünk, akkor tudunk segíteni. A betöltési idő az Ön országától függ. Ha nincs ideje, választhat légi szállítást is.
GYIK
1. What's the payment method?
Fizetni lehet készpénzzel T/T, L/C, Western Union stb.
2. Mennyi a szállítási időszak?
Általában körülbelül 5 munkanapot vesz igénybe a gyártás, majd a szállítás időben megtörténik.
3.What's the package made of?
A csomag nemzetközi export szabványú fa tokból készült.
4.What's the delivery method?
Vonattal, légi úton, tengeren, teherautóval, expresszzel stb.
5. Mennyi a jótállási idő?
A jótállási idő 1 év a termékminőségi problémák miatt.
6. Milyen szolgáltatásokat tud nyújtani?
Online támogatás e-mailen, telefonon, WhatsApp-on vagy más kommunikációs módokon keresztül; helyszíni oktatás és telepítés, ha szükséges; iktatott karbantartás és javítás, műszaki videós támogatás stb.
Népszerű tags: turbina olajtisztító gép, Kína, beszállítók, gyártók, testreszabott, nagykereskedelmi, ár













